智能照明控制系统集成
随着智能照明控制技术的发展,在楼宇和酒店各个不同区域的广泛应用,照明控制按传统开关控制远远不够满足楼宇和酒店对灯光控制的要求,楼宇和酒店业主和设计师希望楼宇和酒店照明控制系统不仅仅满足使用要求,他们希望在系统控制场景变化的同时,还应做到便于管理和节省能源。
合适的照明环境,不仅需要合适的照明灯具和照明设计,同时还需要一个先进的控制方式,才能是好的照明产品及其设计得到更好的发挥,我们就是提供一个先进、便捷的全新控制方式,给您营造一个温馨、节能的照明环境。 主要就是设计多点控制、场景控制、自动运行等控制模式,结合大面积开灯使用逐路开启,小范围黑暗突然开灯采用调光渐亮开启,这样不仅延长照明灯具寿命,保护线路安全,还可以提供人眼在开灯瞬间的舒适度;多点控制和场景控制更是带来操作的方便,通过对计算机软件编程,使用自动运行控制模式可以实现无须人工干预,可以全年自动运行照明控制程序,真正实现照明控制智能化。
智能照明控制系统主要应用领域在于楼宇智能照明控制、酒店智能照明控制、家居智能照明控制。
1. 楼宇智能照明控制
主要应用在企业工厂、展览馆、体育场馆。
(1)控制方式:以开关控制为主
(2)中央控制结合就地手动控制,自动运行(定时方式)
(3)大面积开、关灯:逐路开启和关闭,降低对电网的瞬间冲击
2. 酒店智能照明控制
主要应用在高星级酒店。
(1)控制方式:以调光为主、结合开关控制
(2)中央控制结合就地手动控制,自动运行(定时方式)
(3)大面积开、关灯:逐路开启和关闭,降低对电网的瞬间冲击
3.家居智能照明控制
主要应用在高档住宅和别墅。
(1)控制方式:调光和开关控制
(2)就地手动控制为主,结合中央控制系统集成
(3)使用方便
智能照明控制系统产品简介
一、GIGA-BUS系统概述
1、系统概念
GIGA-BUS 智能建筑控制系统采用国际统一的KNX/EIB总线标准。KNX/EIB标准起源于欧洲,是智能楼宇电气控制领域通用的国际标准,也是中国的国家标准。
(1)中国标准 (GB/Z 20965住宅和楼宇控制系统)
(2)欧洲标准 (CENELEC EN 50090 和 CEN EN 13321-1)
(3)美国标准 (ANSI/ASHRAE 135)
(4)国际标准 (ISO/IEC 14543-3)
全球唯一的住宅和楼宇控制标准
2、主要控制对象
(1)灯光开关、调光
(2)电动窗帘、电动门窗、通风百叶、天窗
(3)通风幕墙及遮阳系统控制、风机盘管
(4)VRV空调控制
(5)地暖
(6)安防系统联动
(7)喷泉、灌溉设备、水泵、排污泵等
(8)气象站控制
(9)各种末端电气设备如电源插座等
(10)中央电脑控制
(11)IPAD/智能手机控制
(12)家庭影院控制
(13)背景音乐控制
(14)BA联动
二、GIGA-BUS系统工作原理
1、系统部件
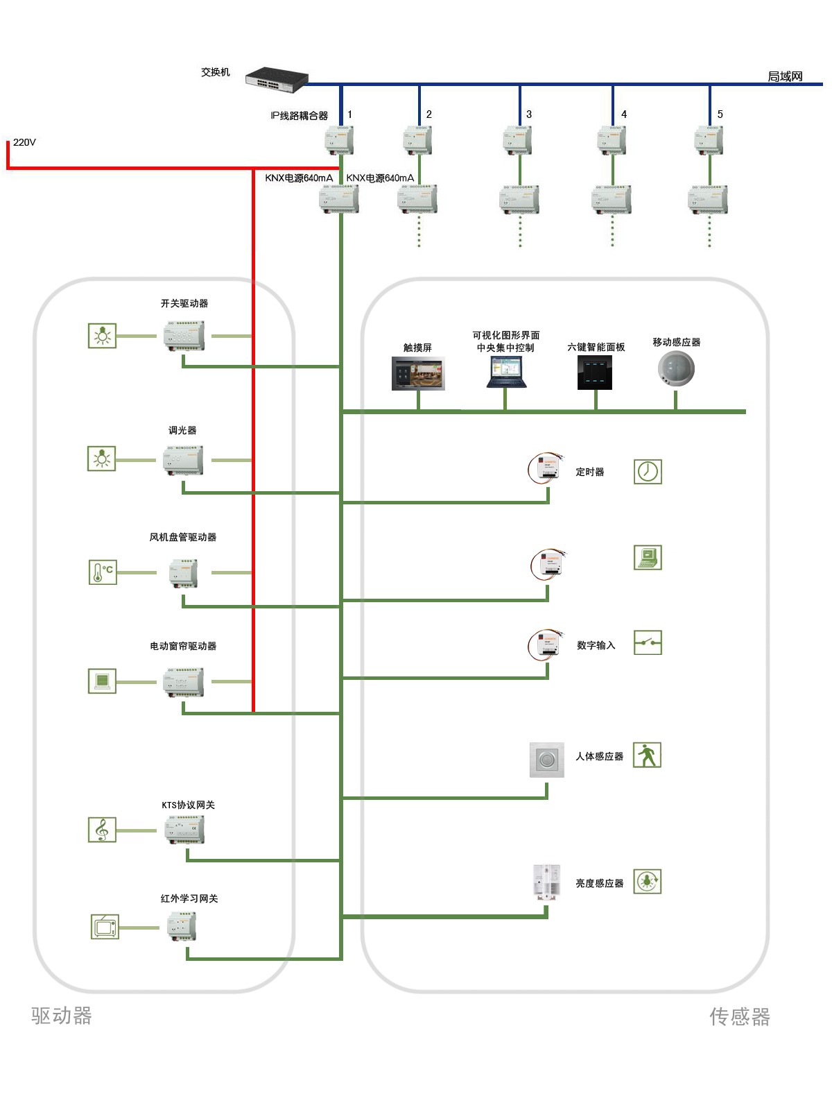
(1)GIGA-BUS系统从功能上可以分为:驱动器、传感器和系统元件等三个部分。各个元件通过专用的KNX总线(GIGA-C2208)手拉手连接,系统结构可以是树形、星形或线形结构,组网灵活,但不能形成环形。
(2)驱动器 负责接受并执行传感器发送的控制命令,如开灯/关灯、调光、调节温度、升降窗帘等,驱动器安装在配电箱中,采用DIN 35mm标准导轨安装。如:开关驱动器、窗帘驱动器、风机盘管驱动器等。
(3)传感器 接收外界的指令,并将指令发送给驱动器;包括智能面板、人体感应器、温控面板、触摸屏等, 通常安装在现场或中控室。
(4)系统元件 系统元件主要为驱动器和传感器服务,是组建系统不可缺少的部分,如系统电源、IP线路耦合器、KNX专用线缆等。

GIGA-BUS系统结构图